A premature baby’s lungs are often so underdeveloped that the alveoli do not produce the right levels of surfactant to prevent them from collapsing. Hospitals supply continuous positive airway pressure (CPAP) to keep the lungs “open” as the baby breathes on its own. However, very premature babies who cannot breathe on their own require dual-pressure treatment along with the CPAP to provide both negative and positive pressure to the lungs at a normal breathing frequency.
In underdeveloped countries, dual-pressure treatment is often unavailable because extra equipment is expensive, difficult to operate, or hard to upkeep. Recognizing this deficiency, Stephen John and Joseph Barnett, two engineering students at Western Michigan University (WMU), invented the NeoVent, an easy-to-operate dual-pressure device aimed at helping premature babies breathe.
Learn about the NeoVent team in this video, courtesy of Engineering TV, below:
At a mere $25 per machine, John and Barnett plan to implement the NeoVent in limited-resource facilities in Nepal, Kenya, and Uganda. According to the World Health Organization in 2009, the mortality rate of premature infants in underdeveloped countries can be up to eight times higher than in the U.S., due to lack of resources.
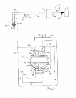
The NeoVent consists of an innovative oscillatory relief valve, and is driven by excess air generated by the CPAP machine. Air at a constant pressure is transported from the CPAP machine to the child’s airway via a tube. As shown in the patent sketch, the tube bifurcates, continuing past the airway to bring any excess air to the NeoVent.
The tube is submerged into water to produce bubbles, which are caught in a small inverted bowl on the relief valve. Slits on top of the bowl are covered by a sleeve at the beginning of a cycle. The bin is free to rise a small distance on the submerged tube as it fills with bubbles. The upstroke supplies positive pressure to the child’s lungs. The bin fills with bubbles, and when it reaches its peak, the sleeve disengages. The bubbles are released, causing the bin to sink to the bottom again, pulling air out of the baby’s lungs. At the bottom, the sleeve re-engages and the bin fills with bubbles to repeat the cycle. Peak pressure is determined by the height of the water level.
John and Barnett received $3,500 as U.S. winners of the 2015 James Dyson Award. They plan to use the money to start clinical trials and manufacture a second round of production-level devices. The NeoVent team will now move onto the international stage of the competition. They also won the Lemelson-MIT undergraduate “Cure It” competition and the Brian Thomas Entrepreneurial competition at WMU. Furthermore, they are the recipients of a VentureWell E-teams grant and a research grant from WMU’s honors college.
About the Author
Leah Scully
Associate Content Producer
Leah Scully is a graduate of The College of New Jersey. She has a BS degree in Biomedical Engineering with a mechanical specialization. Leah is responsible for Machine Design’s news items that cover industry trends, research, and applied science and engineering, along with product galleries. Visit her on Facebook, or view her profile on LinkedIn.


